
1줄 요약
WITT 가스혼합기는 Mechanical Mixing Valve로 유량비를 조절하고 Double Dome Loaded Pressure Regulator로 동일 입구압력을 유지하며, 간헐적 사용 시 리시버탱크 압력을 0.5 bar 편차로 자동제어하여 정확한 혼합비를 유지합니다.
3줄 핵심 요약
- WITT Mechanical Mixing Valve는 오리피스와 피스톤의 기계적 연동으로 유량비 조절, Double Dome Loaded Pressure Regulator가 동일한 정압(Constant Pressure) 유지
- Continuous Extraction은 일정 유량으로 리시버탱크 불필요, Discontinuous Extraction은 변동 유량으로 리시버탱크 필수
- 리시버 압력은 입구압력 대비 상대적 설정(파일럿압력 - 2~2.5 bar), Pressure Transmitter와 Solenoid Valve로 0.5 bar 편차 내 자동제어
안녕하세요 WITTGUY 입니다.
가스혼합기는 산업현장에서 용접, 열처리, 식품포장, 실험실 분석 등 다양한 공정에 필수적인 장비입니다. 본 포스팅에서는 WITT-GASETECHNIK사의 Mechanical Mixing Valve 방식 가스혼합기를 기준으로 설명드립니다.
WITT 가스혼합기는 수십 년간 검증된 기계식 비례제어 방식으로 전 세계적으로 널리 사용되고 있습니다. 그러나 많은 실무자들이 설치 시 "왜 간헐적 사용 시 리시버탱크가 필요한가?", "Double Dome Loaded Pressure Regulator는 무엇인가?", "리시버탱크 압력을 어떻게 자동제어하는가?"라는 질문을 하십니다.
본 포스팅에서는 WITT Mechanical Mixing Valve의 작동원리, Double Dome Loaded Pressure Regulator의 역할, Continuous vs Discontinuous Extraction의 차이, 리시버탱크의 압력 설정 규칙과 0.5 bar 자동제어 메커니즘을 WITT 공식 매뉴얼을 기반으로 상세히 분석하겠습니다.
목차
- WITT 가스혼합기 핵심 용어 정리
- WITT Mechanical Mixing Valve 작동원리
- Double Dome Loaded Pressure Regulator와 정압 유지
- Continuous Extraction vs Discontinuous Extraction
- 입력-출력 유량 불균형과 혼합농도 오차 발생
- 리시버탱크 압력 설정 규칙과 자동제어 시스템
1. WITT 가스혼합기 핵심 용어 정리
WITT 매뉴얼에 명시된 핵심 용어들을 먼저 정확히 이해해야 가스혼합기의 작동원리를 파악할 수 있습니다.
1.1 압력 관련 용어
| 용어 | 영문 | 설명 | 실무 의미 |
| 정압 | Constant Pressure | 각 가스가 Double Dome Loaded Pressure Regulator를 통과한 후 Mechanical Mixing Valve 입구에서 유지되는 압력 | 모든 가스가 동일한 압력을 유지해야 정확한 혼합비 확보 |
| 입구압력 | Gas Inlet Pressure | 가스 공급원이 제공하는 압력 (정적압력과 동적압력으로 구분) | 혼합가스 미생산 시 정적압력, 생산 중 동적압력 |
| 파일럿압력 | Pilot Pressure | Pilot Pressure Regulator에서 조절되어 Dome Loaded Pressure Regulator에 가해지는 압력 | 동적 조건에서 정압보다 약간 높음 |
| 출구압력 | Outlet Pressure | 리시버탱크 내 혼합가스 압력 | 최소-최대 설정값 사이에서 변동 |
| 리시버압력 | Receiver Pressure | 리시버탱크 내부 압력 (Pressure Switch 또는 Transmitter로 제어) | 최소값과 최대값 사이 0.5 bar 편차 유지 |
1.2 주요 구성요소
| 구성요소 | 영문 | 기능 | 핵심 특징 |
| 파일럿 가스 | Pilot Gas | 혼합에 사용되는 가스 중 하나를 지정, Dome Loaded Pressure Regulator 제어 매체로 사용 |
파일럿 가스 공급 중단 시 혼합가스 생성 완전 차단 (안전 기능) |
| 파일럿 압력 조정기 | Pilot Pressure Regulator | Dome Loaded Pressure Regulator에 가해지는 압력 조절 | 동적 조건에서 파일럿 압력은 정압보다 약간 높음 |
| 돔 가압식 압력 조정기 | Dome Loaded Pressure Regulator | 스프링 대신 파일럿 가스 압력이 다이어프램에 작용하여 압력 조절 | 여러 개에 동일한 파일럿 가스 압력을 가하면 각 출구에서 동일한 정압 형성 |
| 이중 돔 가압식 압력 조정기 | Double Dome Loaded Pressure Regulator |
두 개의 Single Dome Loaded Pressure Regulator로 구성, 양쪽 챔버에 Pilot Gas 공급 |
출구에서 정확하게 동일한 압력 형성 (WITT 핵심 기술) |
| 정압 조정 유닛 | Constant Pressure Regulator Unit |
Dome/Double Dome Loaded Pressure Regulator + Pilot Pressure Regulator |
각 가스를 요구되는 정압으로 조절 |
| 비례 혼합 밸브 | Proportional Mixing Valve | 2종 가스 혼합기 전용, 한 가스 비율 설정 시 다른 가스 자동 조절 | 조절 손잡이에 표시된 가스의 백분율 비율 설정 |
| 혼합 밸브 | Mixing Valve | 3종 이상 가스 혼합기용, 각 가스의 백분율 비율 개별 설정 | 모든 비율 합계가 항상 100%가 되어야 함 |
| 역류 방지 밸브 | Non-Return Valve | 각 가스가 다른 가스 쪽으로 역류하는 것을 방지 | 안전 필수 요소 |
| 압력 스위치 / 압력 트랜스미터 | Pressure Switch / Pressure Transmitter | 요구되는 가스 입구압력 감시 | Alarm Module과 함께 입구압력 모니터링 시스템 구성 |
| 혼합가스 출력 | Mixed Gas Output | 가스혼합기가 정상 작동 상태에서 생산 가능한 혼합가스 유량 (P=1 bar, t=15°C 기준) | 혼합 비율에 따라 달라지며 공기 기준값 |
| 혼합가스 유량 밸브 | Mixed Gas Flow Valve | Flowmeter에 할당되어 혼합가스 유량 조절 | 반시계 방향 회전 시 증가, 시계 방향 회전 시 감소 |
1.3 입구압력의 두 가지 상태
WITT 매뉴얼은 입구압력을 정적압력과 동적압력으로 구분하여 설명합니다.
정적압력 (Static Pressure)
- 혼합가스를 생산하지 않을 때 가스혼합기 입구에 존재하는 압력입니다
- 가스가 흐르지 않으므로 압력이 높습니다
- 정적압력은 최대 허용 입구압력을 초과해서는 안 됩니다
동적압력 (Dynamic Pressure)
- 혼합가스를 생산하는 동안의 가스 입구압력입니다
- 가스 공급 배관의 크기에 따라 정적압력 대비 하강합니다
- 동적압력은 최소 요구 가스 입구압력 아래로 떨어져서는 안 됩니다
| 비교 항목 | 정적압력 | 동적압력 |
| 발생 조건 | 혼합가스 미생산 | 혼합가스 생산 중 |
| 압력 수준 | 높음 | 낮음 (공급 배관 크기에 따라 하강) |
| 안전 요구사항 | 최대 허용 입구압력 이하 유지 | 최소 요구 입구압력 이상 유지 |
| 압력 모니터링 트리거 | 해당 없음 | 최소값 이하 시 알람 발생 |
2. WITT Mechanical Mixing Valve 작동원리
WITT Mechanical Mixing Valve(기계식 비례제어 혼합밸브)는 순수 기계적 구조로 각 가스의 유량비를 조절하여 혼합가스를 생성하는 방식입니다.
2.1 2가스 혼합용 Proportional Mixing Valve

구조:
- 가스 입구 2개
- 혼합가스 출구 1개
- 오리피스(Orifices)와 피스톤(Pistons)의 조합
작동 메커니즘:
| 단계 | 프로세스 | 핵심 요소 |
| 1단계 | 밸브 회전으로 유량비 설정 | 회전 노브와 퍼센트 눈금 |
| 2단계 | 동일한 입구압력 조건에서 작동 | Double Dome Loaded Pressure Regulator가 담당 |
| 3단계 | 오리피스와 피스톤의 상호작용으로 각 가스 유량 비례 조절 | WITT 고유 기술 |
| 4단계 | 설정된 혼합비의 가스 생성 | 출구로 배출 |

2단계 상세 설명:
- Mechanical Mixing Valve의 정확한 작동을 위해서는 두 가스의 입구압력이 동일해야 함
- 이를 위해 WITT는 Double Dome Loaded Pressure Regulator 사용
- 공급 압력이 서로 다른 두 가스를 동일한 정압으로 변환
- 이 정압이 Mechanical Mixing Valve로 공급됨
2.2 3가스 이상 혼합용 Individual Mixing Valve
3가스 이상 혼합 시에는 Proportional Mixing Valve 대신 Individual Mixing Valve를 사용합니다.

차이점:
| 구분 | Proportional Mixing Valve | Individual Mixing Valve |
| 적용 | 2가스 혼합 | 3가스 이상 혼합 |
| 제어 방식 | 비례적 유량 조절 | 각 가스 유량 독립 제어 |
| 혼합 방식 | 밸브 내부에서 비례 혼합 | 별도 투입된 개별 가스 혼합 |
2.3 WITT 기술의 핵심: 오리피스-피스톤 조합
WITT의 기술적 우수성:
- 수십 년간의 경험을 바탕으로 거의 모든 가스 조합에 대해 최적화된 오리피스-피스톤 조합 개발
- 고품질 재료 사용
- 개별 부품의 정밀한 가공
- 정확한 조합 계산

주요 장점:
| 장점 | 설명 |
| 안정적 장기 가스혼합 | 기계적 구조로 장시간 안정성 |
| 신뢰성과 무고장성 | 전자부품 없어 고장 요소 최소화 |
| 압력 변동 독립적 품질 | Dome Regulator로 압력 보상 |
| 연속적 가스혼합 설정 | 0-100% 무단 조절 |
| 탱크 사용 시 최소 추출량도 정밀 제어 | 간헐적 사용에 최적 |
| 간편한 조작 | 회전 노브와 % 눈금 |
| 견고하고 내구성 | 산업 환경에 적합 |
| 낮은 유지보수 | 기계식 구조의 이점 |
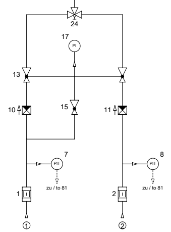
3. Double Dome Loaded Pressure Regulator와 정압 유지
WITT 가스혼합기의 핵심 기술은 **정압 조정 유닛(Constant Pressure Regulator Unit)**입니다. 이는 Double Dome Loaded Pressure Regulator와 Pilot Pressure Regulator로 구성됩니다.

3.1 정압 조정 유닛 작동원리
[입력가스 1, 2] (각각 다른 압력)
↓
[Pilot Pressure Regulator (15)]
↓ (Pilot Gas 압력으로 제어)
[Double Dome Loaded Pressure Regulator (13)]
↓
[출구 1, 2] → 정확하게 동일한 정압
↓
[Proportional Mixing Valve (24)]

핵심 메커니즘
- Pilot Gas가 Pilot Pressure Regulator(15)를 통과하여 일정 압력으로 조절됩니다
- 이 Pilot Gas 압력이 Double Dome Loaded Pressure Regulator(13)의 양쪽 챔버에 동일하게 가해집니다
- 입력가스 1, 2가 각각 다른 압력으로 들어와도, Double Dome Loaded Pressure Regulator 출구에서는 정확하게 동일한 정압이 형성됩니다
- 이 동일한 압력이 Mechanical Mixing Valve(24)로 공급됩니다
3.2 동일 압력 유지의 중요성
왜 동일한 입구 압력이 필수인가?
Mechanical Mixing Valve의 유량 공식:
유량 (Q) ∝ 오리피스 면적 (A) × √압력차 (ΔP)
만약 가스 A 압력 = 6 bar, 가스 B 압력 = 5 bar라면:
- 오리피스 면적비를 80:20으로 설정해도
- 실제 유량비는 80 × √6 : 20 × √5 = 196 : 44.7 ≠ 80:20
WITT Double Dome Loaded Pressure Regulator 사용 시:
- 입력 압력: 가스 A = 8 bar, 가스 B = 6 bar
- 정압: 가스 A = 5 bar, 가스 B = 5 bar (동일)
- 실제 유량비: 80 × √5 : 20 × √5 = 80:20 (정확)
3.3 Pilot Gas 중단 시 자동 차단 기능
WITT 매뉴얼에 명시된 중요한 안전 기능:
"In the case of the loss of the pilot gas, the production of mixed gas is automatically interrupted."
작동 메커니즘:
- Pilot Gas 공급이 중단되면
- Pilot Pressure Regulator 출구 압력이 0으로 하강
- Double Dome Loaded Pressure Regulator에 제어 압력이 없어짐
- 모든 가스의 정압이 0으로 하강
- 혼합가스 생성이 완전히 중단됨
이는 매우 중요한 안전 기능으로, 한 가스만 공급되어 위험한 농도의 혼합가스가 생성되는 것을 방지합니다.
4. Continuous Extraction vs Discontinuous Extraction
WITT 가스혼합기는 사용 패턴에 따라 두 가지 적용 방식으로 구분됩니다.
4.1 Continuous Extraction (연속 추출)
혼합가스를 중단 없이 지속적으로 사용하는 방식입니다.

적용 공정
- 연속 열처리로 (Continuous Furnace)
- 식품 포장 라인 (MAP: Modified Atmosphere Packaging)
- 레이저 절단기 (보조가스 연속 공급)
- 실험실 분석기기 (캐리어가스 연속 공급)
특징
| 항목 | 내용 |
| 유량 패턴 | 일정한 유량으로 지속 사용 |
| 압력 안정성 | 혼합 챔버 압력 안정적 유지 |
| 혼합농도 정확도 | 설정값 대비 ±1~2% 이내 유지 |
| 리시버탱크 필요성 | 불필요 (직접 공급 가능) |
4.2 Discontinuous Extraction (불연속 추출)
혼합가스를 간헐적으로 사용하거나, 사용량이 크게 변동하는 방식입니다.
적용 공정
- 용접 작업 (토치 점화/소화 반복)
- 배치식 열처리
- 다중 사용처 (여러 지점에서 동시/개별 사용)
- 실험실 배치 실험

특징
| 항목 | 내용 |
| 유량 패턴 | 간헐적 또는 급격한 변동 |
| 압력 안정성 | 혼합 챔버 압력 변동 발생 |
| 혼합농도 정확도 | 리시버탱크 없이는 ±5~10% 변동 |
| 리시버탱크 필요성 | 필수 (압력 완충 필요) |
4.3 비교표
| 비교 항목 | Continuous Extraction | Discontinuous Extraction |
| 사용 패턴 | 지속적, 일정 유량 | 간헐적, 변동 유량 |
| 입력-출력 균형 | 항상 균형 유지 | 불균형 빈번 발생 |
| 혼합 챔버 압력 | 안정 | 변동 |
| 혼합농도 안정성 | 우수 | 리시버탱크 없이는 불안정 |
| 리시버탱크 | 불필요 | 필수 |
| 시스템 복잡도 | 단순 | 복잡 (탱크 + 제어 추가) |
5. 입력-출력 유량 불균형과 혼합농도 오차 발생
Mechanical Mixing Valve는 입력 유량비를 일정하게 유지하도록 설계되어 있습니다. 그러나 출력 소비량(유량)이 변동하면 혼합농도 오차가 발생합니다.
5.1 유량 불균형 발생 원인
| 원인 설명 | 발생 상황 | 예시 |
| 간헐적 소비 | 사용처에서 주기적 사용/중단 | 용접 토치 점화/소화 |
| 급격한 유량 변화 | 사용량 순간 증가/감소 | 열처리로 승온/냉각 |
| 다중 사용처 | 여러 지점 개별 사용 | 3개 용접기 동시 사용 |
| 공급 압력 변동 | 입력가스 압력 변화 | 실린더 압력 감소 |
5.2 혼합농도 오차 발생 메커니즘
정상 상태 (Continuous Extraction, 입력 = 출력)
가스 A 입력: 80 L/min → 혼합밸브 → 혼합 챔버 (1.0 bar) → 출력: 80 L/min
가스 B 입력: 20 L/min → 혼합밸브 → 혼합 챔버 (1.0 bar) → 출력: 20 L/min
입력 혼합비: 80:20 = 출력 혼합비: 80:20 (정확)
불균형 상태 (Discontinuous Extraction, 출력 감소)
가스 A 입력: 80 L/min → 혼합밸브 → 혼합 챔버 (1.2 bar 상승) → 출력: 60 L/min
가스 B 입력: 20 L/min → 혼합밸브 → 혼합 챔버 (1.2 bar 상승) → 출력: 40 L/min
입력 혼합비: 80:20 ≠ 출력 혼합비: 60:40 (오차 발생)
5.3 압력 변동이 혼합비에 미치는 영향
혼합 챔버 압력이 변동하면 각 가스의 출력 유량비가 달라지는 이유:
1. 가스 물성 차이
- 분자량이 작은 가스 (H2, He): 확산 속도 빠름, 압력 변화에 민감
- 분자량이 큰 가스 (Ar, CO2): 확산 속도 느림, 압력 변화에 둔감
2. 압력 저항 차이 혼합 챔버 압력 상승 시:
- 경량 가스는 출구로 빠르게 배출 → 출력 비율 증가
- 중량 가스는 챔버 내 체류 → 출력 비율 감소
3. 실제 예시 (Ar + CO2 혼합)
- 정상 압력 (1.0 bar): 출력 Ar 80%, CO2 20%
- 압력 상승 (1.3 bar): 출력 Ar 75%, CO2 25%
- 압력 하강 (0.7 bar): 출력 Ar 85%, CO2 15%
5.4 실무 영향
| 공정 | 혼합가스 | 오차 영향 | 문제 사례 |
| MIG/MAG 용접 | Ar + CO2 | CO2 비율 변동 시 아크 불안정 | 용접 결함 증가 |
| 열처리 | N2 + H2 | H2 비율 과다 시 폭발 위험 | 안전사고 위험 |
| 식품 포장 | N2 + CO2 | CO2 부족 시 미생물 증식 | 유통기한 단축 |
| 레이저 절단 | N2 + O2 | O2 과다 시 산화 증가 | 절단면 품질 저하 |
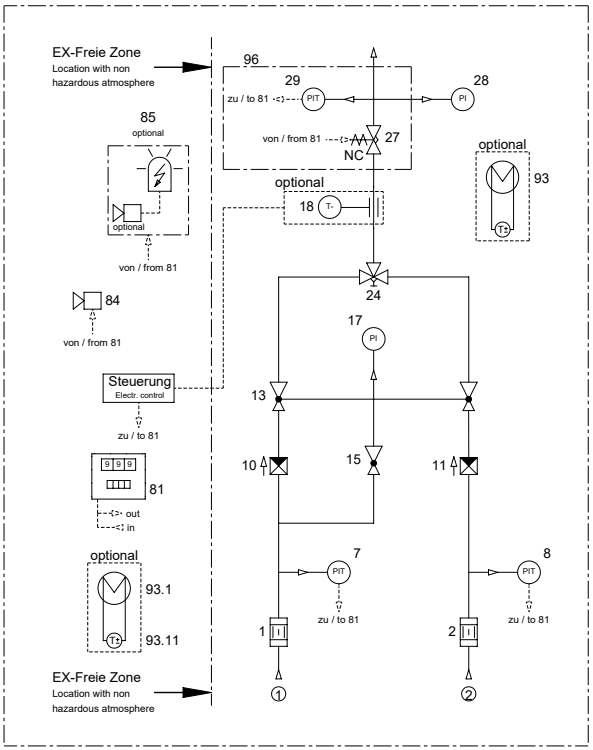
6. 리시버탱크 압력 설정 규칙과 자동제어 시스템
리시버탱크는 Discontinuous Extraction 시 필수 구성요소입니다. WITT 가스혼합기는 정교한 압력 자동제어 시스템을 갖추고 있습니다.
6.1 압력 설정 규칙
WITT 압력 단계별 설정 규칙
| 압력 단계 | 설정 규칙 | 사례 1 | 사례 2 | 사례 3 |
| 입구 압력 (Inlet Pressure) | 기준 압력 | 8.0 bar | 7.0 bar | 10.0 bar |
| 파일럿 압력 (Pilot Pressure) | 입구 - 1 bar | 7.0 bar | 6.0 bar | 9.0 bar |
| 리시버 하한 (Receiver Min) | 파일럿 - 2 bar | 5.0 bar | 4.0 bar | 7.0 bar |
| 리시버 상한 (Receiver Max) | 리시버 하한 + 0.5 bar | 5.5 bar | 4.5 bar | 7.5 bar |
| 리시버 압력 편차 | 항상 0.5 bar | 0.5 bar | 0.5 bar | 0.5 bar |
WITT 매뉴얼 명시 사항:
- 정압과 Max Receiver Pressure 사이 압력 차이는 최소 1 bar 이상 유지 필요
- 이는 정압 조정 유닛과 Mixing Valve를 통과하는 충분한 압력 강하를 확보하기 위함입니다
6.2 압력 자동제어 메커니즘
핵심 구성요소 (WITT KM 시리즈)

| 부품 번호 | 명칭 (WITT 매뉴얼) | 기능 |
| 29 | Pressure Transmitter (Receiver Pressure) | 리시버탱크 압력 실시간 감시 |
| 27 | Solenoid Valve NC (Normally Closed) | 압력 상한 도달 시 혼합밸브 차단 |
| 28 | Receiver Manometer | 리시버탱크 압력 표시 |
| 13 | Double Dome Pressure Regulator | 주 압력 조절 |
| 15 | Pilot Pressure Regulator | 파일럿 압력 조절 |
| 24 | Proportional Mixing Valve | 비례제어 혼합밸브 |
| 81 | Alarm Module | 압력 이상 시 경보 출력 |
압력 자동제어 작동원리 (입구압력 8 bar 기준)
1. 압력 상승 제어 (5.5 bar 상한)
리시버 압력 5.5 bar 도달
→ PT(29) 신호 감지
→ Alarm Module(81) 제어 신호 출력
→ Solenoid Valve NC(27) 차단
→ Mixing Valve(24)로 가스 공급 중단
→ 리시버탱크 압력 상승 정지
2. 압력 하강 제어 (5.0 bar 하한)
사용처에서 가스 소비
→ 리시버 압력 5.0 bar로 하강
→ PT(29) 신호 감지
→ Alarm Module(81) 제어 신호 출력
→ Solenoid Valve NC(27) 개방
→ Mixing Valve(24)에서 가스 공급 재개
→ 리시버탱크 압력 상승
3. 입구압력 변경 시 (7 bar로 변경시)
입구압력 8 bar → 7 bar 변경
→ 파일럿 압력 7 bar → 6 bar 조정
→ 리시버 압력 설정: 5.0~5.5 bar → 4.0~4.5 bar
→ PT(29) 기준값 재설정
→ 솔밸브(27)가 새 기준으로 제어
→ 0.5 bar 편차는 동일 유지
6.3 0.5 bar 압력 편차의 기술적 의미
왜 항상 0.5 bar 편차를 유지하는가?
| 항목 | 내용 | 효과 |
| 상대적 압력 변동률 | 항상 10% 이내 유지 | 입구압력 무관 일정 정확도 |
| 혼합비 오차 | ±1% 이내 유지 | 모든 압력 조건 동일 품질 |
| 응답 속도 | 0.1~0.5초 이내 | 압력 오버슈트 최소화 |
| On-Off 제어 주기 | 10초~수분 | 밸브 수명 확보 |
압력 편차와 혼합비 정확도
입구압력 8 bar (리시버 5.0~5.5 bar):
- 압력 변동률: 0.5 / 5.0 = 10%
- 유량 변동률: √1.1 = 1.05 (약 5%)
- 혼합비 오차: ±1% 이내
입구압력 7 bar (리시버 4.0~4.5 bar):
- 압력 변동률: 0.5 / 4.0 = 12.5%
- 유량 변동률: √1.125 = 1.06 (약 6%)
- 혼합비 오차: ±1~1.5% 이내
결론: 0.5 bar 절대값 유지로 모든 입구압력 조건에서 유사한 정확도를 확보합니다.
6.4 On-Off 제어 방식
WITT는 산업용 응용에서 On-Off 제어로 충분한 정확도(±1%)를 확보할 수 있어 신뢰성과 경제성을 고려하여 이 방식을 채택합니다.
| 비교 항목 | On-Off 제어 (WITT) | 비례 제어 |
| 제어 방식 | 솔밸브 완전 개방/차단 | 밸브 개도 비례 조절 |
| 압력 편차 | 0.5 bar 고정 | 0.1~0.2 bar |
| 시스템 복잡도 | 단순 | 복잡 |
| 밸브 수명 | 보통 | 우수 |
| 초기 비용 | 낮음 | 높음 |
| 유지보수 | 쉬움 | 어려움 |
| 혼합비 정확도 | ±1% | ±0.5% |
6.5 리시버탱크 용량 선정
WITT 매뉴얼 명시:
"Minimum volume for the receiver connected after the gas mixer: 20 L"
용량 계산 기본식
리시버탱크 용량 (L) = 최대 유량 (L/min) × 완충 시간 (min) × 안전계수 (1.5~2.0)
완충 시간 결정 기준
| 사용 패턴 | 완충 시간 | 권장 용량 (100 L/min 기준) |
| 짧은 간헐 (10초 이내) | 1분 | 150 L |
| 중간 간헐 (30초~1분) | 2분 | 300 L |
| 긴 간헐 (1~3분) | 3분 | 450 L |
| 장시간 중단 (3분 이상) | 5분 | 750 L |
6.6 리시버탱크 필수 설치 조건
다음 조건 중 2개 이상 해당 시 리시버탱크 필수:
- 용접 등 간헐적 사용 공정
- 유량 변동 ±30% 이상 발생
- 1분 이상 사용 중단 후 재사용
- 혼합 정확도 요구 ±2% 이내
- 다중 사용처 동시/개별 공급
- 공급가스 압력 불안정 (±0.3 bar 이상 변동)
FAQ
Q1. WITT Mechanical Mixing Valve는 어떻게 작동하나요?
WITT Mechanical Mixing Valve는 오리피스 플레이트(Orifice Plates)와 피스톤(Pistons)의 기계적 연동으로 작동합니다. 밸브 손잡이 회전 시 피스톤이 이동하여 각 가스 입구의 오리피스 개도를 조절합니다. 핵심은 Double Dome Loaded Pressure Regulator가 모든 가스의 입구 압력을 정확하게 동일하게 유지하므로, 오리피스 면적비가 정확하게 유량비를 결정한다는 점입니다.
👉 핵심 요약: 오리피스와 피스톤의 기계적 연동 + Double Dome Regulator의 동일 압력 유지 = 정확한 혼합비
Q2. Double Dome Loaded Pressure Regulator의 역할은 무엇인가요?
Double Dome Loaded Pressure Regulator는 양쪽 챔버에 Pilot Gas 압력을 동일하게 가하여 두 가스의 출구 압력을 정확하게 동일하게 만드는 장치입니다. 입력 가스가 8 bar와 6 bar로 다르더라도, 출구에서는 정확하게 5 bar로 동일하게 조절됩니다. 이것이 Mechanical Mixing Valve에서 정확한 혼합비를 만드는 핵심 기술입니다.
👉 핵심 요약: 서로 다른 입력 압력을 정확하게 동일한 정압으로 조절하는 WITT 핵심 기술
Q3. Continuous vs Discontinuous Extraction의 차이는 무엇인가요?
Continuous Extraction은 일정 유량으로 지속 사용하여 입력-출력 균형이 항상 유지되므로 리시버탱크가 불필요합니다. Discontinuous Extraction은 간헐적 사용이나 유량 변동으로 입력-출력 불균형이 발생하여 혼합 챔버 압력이 변동하므로 리시버탱크 설치가 필수입니다. 리시버탱크는 압력 변동을 흡수하여 혼합비를 안정적으로 유지합니다.
👉 핵심 요약: 연속은 일정 유량으로 탱크 불필요, 불연속은 변동 유량으로 탱크 필수
Q4. 리시버탱크 압력은 어떻게 설정하나요?
리시버 압력은 입구압력에 대비하여 상대적으로 설정됩니다. 파일럿 압력 = 입구압력 - 1 bar, 리시버 압력 = 파일럿 압력 - 2 bar, 압력 편차 0.5 bar 유지가 기본 규칙입니다. 예: 입구 8 bar → 파일럿 7 bar → 리시버 5.0~5.5 bar, 입구 7 bar → 파일럿 6 bar → 리시버 4.0~4.5 bar. WITT 매뉴얼은 정압과 Max Receiver Pressure 사이 최소 1 bar 차이를 요구합니다.
👉 핵심 요약: 파일럿=입구-1 bar, 리시버=파일럿-2 bar, 0.5 bar 편차 유지, 최소 1 bar 압력 강하 확보
Q5. Pilot Gas가 중단되면 어떻게 되나요?
WITT 매뉴얼에 명시된 중요한 안전 기능입니다. Pilot Gas 공급이 중단되면 혼합가스 생성이 자동으로 완전 차단됩니다. Pilot Gas 압력이 0이 되면 Double Dome Loaded Pressure Regulator에 제어 압력이 없어져 모든 가스의 정압이 0으로 하강하고, 혼합이 중단됩니다. 이는 한 가스만 공급되어 위험한 농도의 혼합가스가 생성되는 것을 방지하는 필수 안전 장치입니다.
👉 핵심 요약: Pilot Gas 중단 시 혼합가스 생성 자동 차단으로 안전 확보
출처
WITT-GASETECHNIK GmbH & Co KG. (2023). Instruction Manual for WITT Gas Mixer KM 20-200-2 ME Ex / Pv-Du Ex / GB Ex. Issue: 19.01.2023. Document No. KM20-200_2ME_PvDu_GB_Ex_230119_eng.pdf.
한국가스안전공사. (2022). 가스혼합설비 안전관리 기술지침. KGS Code.
※ 본 블로그의 모든 내용은 신뢰할 수 있는 출처에 기반하고 있으나, 실제 적용 시에는 반드시 전문가와 상의하시기 바랍니다.
더 많은 산업용 가스 안전 설비 정보는 www.wittguy.kr 에서 확인하실 수 있습니다.
WITTGUY 의 라이브러리
로고1.png
www.wittguy.kr
'10_가스혼합기' 카테고리의 다른 글
| 산업용/연구용 가스혼합기 상세 비교 (0) | 2025.09.03 |
|---|---|
| [가스혼합기]- 레이저 절단용 고유량 가스 혼합 시스템 (4) | 2025.07.18 |
| [가스혼합기] KM 20/30/60/100-ME (3) | 2025.07.11 |
| [가스혼합기] 레이저 절단용 가스 믹서 O2/N2 혼합가스 (2) | 2025.07.01 |
| [제품소개] 소형 가스혼합기 GAS MIXER MM-FLEX (5) | 2025.06.25 |